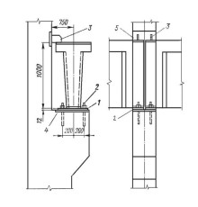
Крепления трубопроводов — это ответственные металлоизделия, обеспечивающие надежную фиксацию и правильное позиционирование инженерных систем на промышленных объектах, в зданиях и сооружениях. Их применение гарантирует безопасность, долговечность и бесперебойную работу трубопроводов.
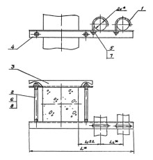
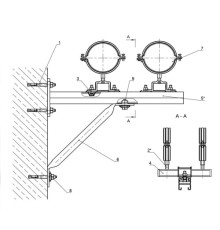
Мы предлагаем широкий ассортимент продукции для профессионального монтажа: закладные детали, крепежные изделия, а также специализированные решения для фиксации к различным поверхностям. В каталоге представлены конструкции для крепления к железобетонным колоннам, кирпичным стенам, балкам перекрытия, полу и другим основаниям.
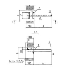
Все изделия изготовлены из высококачественной стали с защитным покрытием, что обеспечивает их прочность, коррозионную стойкость и длительный срок службы даже в условиях высоких нагрузок и агрессивных сред.
Вы можете выбрать решения для фиксации любого количества труб: от крепления одного трубопровода до сложных систем для трех и более линий. Мы обеспечиваем вариативность и гибкость при проектировании систем.
